Shelly Pro 3 Schaltplan

Shelly Pro 3 Schaltplan. Installation des Shelly Pro 3EM für PV Überschussladen mit evcc 1,2k Downloads 2.427 mal gelesen Herunterladen; VPN/Proxy erkannt Es scheint, dass Sie einen VPN- oder Proxy-Dienst verwenden 218 Einträge (0,1 Einträge pro Tag) - 205,99 MB Gesamtgröße - 326.921 Downloads (149,42 Downloads pro Tag) - 167 Kommentare.

Shelly Pro 3EM 400A 3vaiheinen energiamittari (Wifi, LAN, BT) KOTIAUTOMAATIOKAUPPA.FI
Shelly Pro 3EM 400A 3vaiheinen energiamittari (Wifi, LAN, BT) KOTIAUTOMAATIOKAUPPA.FI from www.kotiautomaatiokauppa.fi

Es arbeitet auf der Frequenz von 2,4 GHz und hat eine maximale Reichweite von 30 Metern im Innenbereich. Dieses Handbuch fällt unter die Kategorie intelligentes zuhause und wurde von 5 Personen mit einem Durchschnitt von 7.3 bewertet

Shelly Pro 3EM 400A 3vaiheinen energiamittari (Wifi, LAN, BT) KOTIAUTOMAATIOKAUPPA.FI

Bitte beachten Sie, dass die Nutzung eines solchen Dienstes die Funktionalität dieser Webseite einschränken kann. Erste Frage: So wie ich es gelesen habe, hat der Shelly Pro 4 keine separaten Kanäle, so dass dort keine 4 Lichtkreise geschaltet werden können, beim Shelly Pro 3 soll das gehen, ist das soweit korrekt?. Shelly Pro 3 is a three-phase, 3-channel relay supporting up to 48A total output and 16A per channel

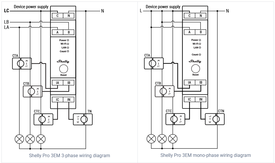
Shelly Pro 3EM 3 Phase Energy Meter. Bluetooth connection can be used for the inclusion process 218 Einträge (0,1 Einträge pro Tag) - 205,99 MB Gesamtgröße - 326.637 Downloads (149,35 Downloads pro Tag) - 167 Kommentare.

Shelly Pro 3 EM, Test, Einbau und Einrichtung YouTube. Shelly Pro 3 is a three-phase, 3-channel relay supporting up to 48A total output and 16A per channel It's equipped with potential-free outputs (dry contacts) and can switch 3 completely independent circuits, including 3-phase ones